- 地址:
- 河北省泊頭市富鎮開發區
- 傳真:
- 0317-8041117
- Q Q:
- 28505225
MC系列脈沖式布袋除塵器
使用說明
一、用途和適用范圍
MC系列脈沖布袋除塵器除塵效率高、處理風量大、性能穩定、操作維修方便,使用效果好、不易積粉,應用范圍廣。此設備廣泛適用于糧食食品、飼料、冶金化工、建材、醫藥等行業的通風除塵和粉塵回收。

二、工作原理
含塵氣流從進氣口進入下箱體后,部分沉降,輕微粉塵浮動時被濾袋阻留。凈化空氣透過濾袋,經文氏管進入上箱體,從出氣口排出,積附在濾袋外壁的粉塵不斷增加,使除塵器阻力增大,為使設備阻力維持在限定(一般為80~120毫米水柱)的范圍內,就要清除積附在濾袋外壁的粉塵。清灰是由控制儀定期順序觸發各控制閥,開啟脈沖閥,使氣包內的壓縮空氣由噴吹管孔噴出(一次風)通過文氏管誘導數倍于一次風的周圍空氣(二次風)進入濾袋,使濾袋在一瞬間急劇膨脹并伴隨著氣流的反向作用,抖落粉塵,被抖落的粉塵落入灰斗,經排灰閥排出機體。

三、性能及選用說明
1、過濾面積選定按下列公式計算:
F= L/60V(平方米)
式中:F為除塵器的過濾面積(平方米),L為除塵器的過濾風量(立方米/時),V為除塵器的過濾風速(米/分)
2、過濾風速的選定
對于過濾溫度高(80<t≤120℃),粘性大、濃度高,顆粒細的含塵氣體,建議按抵擋負荷運行,采用過濾風速V=1.0~1.5米/分。
對于過濾常溫(t≤80℃),粘性小、濃度低、顆粒粗的含塵氣體,建議按高檔負荷運行采用過濾風速V=2.0~2.5米/分。
3、工作阻力
常溫工況的空載運行阻力為30~40毫米水柱,負載運行阻力控制范圍應與所選用的過濾風速相適應。
對低擋運行工況選用工作阻力80~120毫米水柱。
對高擋運行工況選用工作阻力110~150毫米水柱。
4、捕集對象
非粘結性,非纖維性的工業粉塵。
5、入口含塵濃度
不宜超過15克/標準立方米(對較粗粉塵可以酌情放寬),當入口濃度超過上述規定時,應前置一級中效除塵器預先除掉粗塵粒。
6、含塵空氣溫度
不超過120℃,瞬時可達150℃,但時間不超過5分鐘。
7、禁忌
禁忌帶酸性,腐蝕性、易燃、易爆的粉塵。
8、濾袋壽命
正常使用不小于一年。
9、除塵效率
可達99.5%。

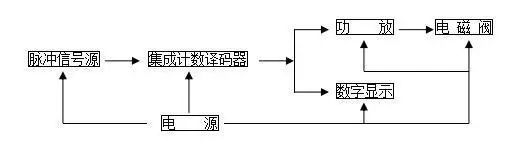
四、清灰控制
采用JMK型集成元件無觸點脈沖控制儀來控制電磁閥啟閉,實現有規律的噴吹清灰噴吹時間及噴吹周期視運行阻力情況,可以在一定范圍內調節,噴吹時間即脈沖寬度范圍0.1~0.5秒,噴吹周期即脈沖周期1~30秒。

五、維護檢修
1、各傳動均應定期注油,傳動部件如有嚴重磨損應及時更換。
2、應經常注意排風管有否粉塵排出。如發現有冒灰現象,需及時查明原因排除故障。濾袋磨損要及時更換。
3、應經常檢查密封部件的密封程度,及時消除漏氣現象。
4、除塵器各部件外壁,應定期進行油漆工作,以防銹蝕,影響使用壽命。
5、控制儀等控制設備應有專人負責管理、維修。
6、脈沖除塵器壓縮空氣過濾器及氣包每班排一次水污,空氣過濾器3~6月要用油清洗一次,脈沖閥膜片是易損件,要經常檢查是否破損,影響正常噴吹時應及時更換,電磁閥鐵芯及彈簧要定期清洗,用酒精擦掉油污。
7、脈沖布袋在每次生產前或交接班時,必須檢驗其是否有堵塞或破損現象,如發現上述情形,必須排除后并經設備主管人員批準后方可投入生產。
8、物料不能與電動機、電器元件、電磁閥、控制柜儀器等易產生火花處接觸,易產生爆炸。

六、參數



上一篇:煉鐵廠實現除塵器布袋在線清洗
下一篇:MC型脈沖布袋除塵器殼體結構特點

